

- Весь каталог
- Кабели, провода и аксессуары
- Низковольтное и промышленное электрооборудование
- Инструмент, измерительные приборы и средства защиты
- Электроустановочные изделия
- Освещение
- Высоковольтное и щитовое оборудование
- Генераторы электроэнергии и элементы питания
- Кабеленесущие системы
- Электронные компоненты
- Изделия для электромонтажа
- Связь, телекоммуникации
- Климатические и инженерные системы
- Устройства и средства безопасности
- Инструменты, техника

- Сигнальные лампы и зуммеры (2520)
- Дополнительные устройства модульной системы (713)
- Низковольтные устройства различного назначения и аксессуары (619)
- Предохранители (2624)
- Сигнальные колонны (164)
- Источники питания, трансформаторы (4171)
- Кнопки управления (2705)
- Контакторы, пускатель магнитный (17336)
- Переключатели (4923)
- Посты управления и джойстики (595)
- Преобразователи частоты, устройства плавного пуска (2894)
- Приборы измерения и учета (2776)
- Выключатель автоматический силовой (50285)
- Выключатели дифференцальные модульные (4739)
- Выключатели нагрузки (рубильники) (5234)
- Выключатель автоматический модульный (13788)

- Ударно-рычажный инструмент (102)
- Биты, адаптеры и переходники (279)
- Для штукатурно-отделочных работ (60)
- Столярно-слесарный инструмент (140)
- Шарнирно-губцевый инструмент (813)
- Система хранения инструмента (113)
- Садовый инструмент и инвентарь (188)
- Расходные материалы (560)
- Приспособления для прокладки кабеля (54)
- Отвертки (232)
- Набор ручных инструментов (430)
- Лестницы, стремянки, подъемные механизмы (348)
- Ключи (227)
- Измерительные инструменты (152)

- Аппаратура пускорегулирующая (2648)
- Аварийное освещение и световые указатели (10292)
- Аксессуары для светильников (5195)
- Взрывозащищенные световые приборы (3621)
- Иллюминационное, декоративное освещение (2993)
- Светильники для освещения высоких пролётов и туннелей (2204)
- Светильники линейные, для модульных и магистральных систем освещения (2058)
- Фонари и переносные световые приборы (1004)
- Лента светодиодная и комплектующие (6450)
- Опоры, мачты освещения (8503)
- Прожекторы и светильники направленного света (19444)
- Светильники наружного освещения (13841)
- Светильники настенно-потолочные (40237)
- Светильники настольные, напольные, станочные (1041)

- Корпуса щитов и шкафов (3765)
- Климатическое оборудование для щитов и шкафов (867)
- Телекоммуникационные шкафы и аксессуары (2913)
- Шинопровод (1483)
- Шкафы сборной конструкции (5490)
- Аксессуары и комплектующие для щитов и шкафов (6029)
- Клеммные зажимы (272)
- Комплектное щитовое оборудование (2039)
- Системы сборных шин (1853)
- Щиты и панели для счетчиков электроэнергии (178)

- Система гибких кабель-каналов (12)
- Указатели напряжения и устройства безопасности (95)
- Кабель-каналы напольные и аксессуары (79)
- Кабель-каналы настенные (парапетные, для монтажа ЭУИ) и аксессуары (1169)
- Кабель-каналы плинтусные и аксессуары (75)
- Лоток кабельный лестничный (17887)
- Огнестойкие кабель-каналы (546)
- Системы монтажные несущие (17658)
- Трубы для прокладки кабеля (3356)
- Аксессуары для металлических лотков универсальные (16230)
- Кабель-каналы монтажные и аксессуары (1572)
- Рукава для защиты кабеля (1981)
- Кабель-каналы перфорированные и аксессуары (272)
- Лоток кабельный листовой (41364)
- Лоток кабельный проволочный (596)

- Микросхемы обработки видео и звука (161)
- Микросхемы памяти (1415)
- Микросхемы программируемой логики (64)
- Микросхемы управления питанием (4624)
- Микросхемы различного назначения (22)
- Радиочастотные микросхемы (RF) (220)
- Усилители и компараторы (2308)
- Логические микросхемы (1817)
- ЦАП, АЦП, Кодеки, Преобразователи (1116)
- Интерфейсы (2204)
- Тактовые генераторы, таймеры (229)
- Микросхемы для бытовой аппаратуры (1026)
- Сигнальные процессоры (DSP) (18)
- Драйверы и ключи (1258)
- Аналоговые ключи и мультиплексоры (473)
- Микроконтроллеры (1146)

- Электрические приводы и двигатели (1965)
- Вентиляторы (380)
- Водонагреватели (352)
- Водоснабжение (366)
- Кондиционеры и аксессуары (801)
- Оборудование для сауны (бани) (7)
- Система водяного отопления (118)
- Система электрического отопления (913)
- Системы альтернативного отопления (20)
- Системы вентиляции (515)
- Терморегуляторы, термостаты, приборы управления обогревом (456)
- Кабель нагревательный и аксессуары (2545)

- Электроинструменты и аксессуары для них (1015)
- Электроизмерительные приборы (320)
- Указатели напряжения и устройства безопасности (73)
- Рабочая одежда, средства защиты (173)
- Предохранители (6)
- Оборудование для протяжки кабеля (110)
- Инструменты для опрессовки, резки, снятия изоляции (721)
- Инструмент ручной, средства для монтажа (3343)
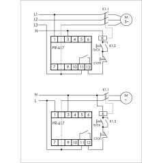
Реле промежуточно-указательное РЭПУ-12М-021-1-У3 0.01А пост. ВНИИР A8120-T7736566
- Гарантийный срок
- 1 год
- Группа товара
- Реле
- Вид товара
- Реле контроля тока
- Глубина ,мм
- 42
- Ширина ,мм
- 43
- Высота ,мм
- 74
- Род тока включения
- Постоянный ток (DC)
- Количество нормально закрытых контактов (НЗ)
- 1
- Количество нормально открытых контактов (НО)
- 2
- Количество переключающих контактов
- 0
- Максимально допустимое время задержки срабатывания без выдержки ,с
- 1
- Возможен контроль 1-фазного повышения тока
- Да
- Возможен контроль 1-фазного понижения тока
- Нет
- Содержит функции контроля по постоянному напряжению-повышение тока
- Нет
- Возможен контроль 3-фазного гистерезиса
- Нет
- Возможен контроль 3-фазного повышения тока
- Нет
- Диапазон измерения тока ,А
- 85
- Содержит функции контроля по постоянному напряжению-понижение тока
- Нет
- Возможен контроль 1-фазного гистерезиса
- Нет
- Внешний преобразователь тока
- Нет
- Возможен контроль 3-фазного понижения тока
- Нет
- Функция контроля по постоянному току-гистерезис
- Нет
Особые артикулы
На данный момент нет отзывов от покупателей
Еще 20 товаров категории
check_circle
check_circle
phone
phone
Обратный звонок
Заявка успешно принята.
При отправке формы произошла ошибка. Повторите попытку позже.